- +1
光伏融资系列(二)—我国光伏产业财政补贴研究
原创 HGFR 海南省绿色金融研究院 收录于话题#光伏5#绿色发展17
文/徐争荣 史英哲国家为了促进战略行业发展会采取补贴扶持政策,这是一种常见的经济现象。发放补贴的主体是政府或者社会组织,发放的资金被称作经济学上的“津贴”、“补助金”,或者“政府转移支付”。补贴是基于市场而产生的政策,是对社会做出贡献的实体或个人的奖励与支助,最终使得资源配置接近社会最优状态。可以将补贴理解为国家援助形态,也可以理解为国民收入的二次分配。
我国政府为扶持某些行业发展,设立了全国政府性基金,如铁路建设、民航发展、高速公路建设、水利工程、可再生能源发展基金等。光伏补贴是可再生能源发展基金中的一种类型。我国光伏产业在短短十几年时间成长为国家战略性新兴产业,补贴作为政府支持产业发展的重要手段之一,其地位不言而喻。从世界各国光伏产业发展轨迹来看,光伏产业的发展无不是伴随着光伏政策的支持而发展起来的,其中光伏补贴政策效果最为明显。
2009年,我国开始实施光伏财政补贴政策。随着“碳达峰,碳中和”的目标提出,光伏作为可再生能源发电产业中的重要一员,增长潜力巨大,行业面临着重要转型。光伏发电补贴也随着国家经济与政策的发展与时俱进,并不断完善。
一、我国的光照资源分布
从光辐射资源禀赋来看,我国幅员辽阔,地处北半球欧亚大陆的东部,属于温带和亚热带地区,具有丰富的太阳能资源。青藏高原、内蒙古中西部、北疆等地区年日照时数达2000小时,年总辐射大于140千卡/立方厘米/年。尤其是青藏高原,年辐射量达180—200千卡/立方厘米/年,是我国太阳能资源最丰富的地区。表1展现了我国光伏发电市场环境检测的评价结果。光照资源最丰富的地区是宁夏、青海、甘肃、新疆和内蒙古等地区,其次为北京、天津、黑龙江、吉林等地。光照资源较差的地区为广东、广西、海南、四川、重庆。评价结果为红色,标识着该地区光伏电站开发接近饱和状态或者政策不予开发地区,橙色标识接近饱和状态,绿色标识还有较大的开发空间。
表1 我国光伏发电市场环境监测评价结果
(数据来源:国家能源局)二、光伏补贴发展历程
纵观光伏财政补贴发展的时间历程,《中华人民共和国可再生能源法》的颁布可谓是标杆性的里程碑。2005年,《可再生能源法》提出了设立“可再生能源发展基金”,在全国范围内进行分摊可再生能源的部分财政支出,对风电和光伏发电为主的可再生能源发电进行上网电价补贴。尽管可再生能源附加费的征收提高了全国常规电价水平,但这为扶持可再生能源发电产业提供了资金支持,起到了在不同发电端之间利益再分配的作用。从2009年开始,我国政府相继颁布了一系列财政补贴措施以促进光伏产业发展,从时间上可以划分为三个阶段。
第 一 阶 段
光伏发展的第一阶段,以装机补贴为主。2009年3月23日,财政部颁布了第一个针对光伏发电建筑的补贴政策——《关于印发太阳能光电建筑应用示范项目申报指南的通知》。该政策明确了光电建筑一体化项目的补贴标准,也是我国政府第一个针对光伏行业的补贴政策。
而对我国光伏发电行业影响较大的补贴政策是由财政部、科技部、国家能源局联合发布的《金太阳示范工程财政补贴资助资金管理暂行办法》。该政策针对偏远无电地区光伏发电示范项目和大型并网发电示范项目规定了补贴标准。2009年我国启动“金太阳”示范工程,分四年实施了四期,一共900多个项目被列入补贴名单,财政补贴达200多亿元。这对初期的光伏发电产业无疑是起到了巨大的推动作用。
“现金补贴”、“总投资的50%”、“提前预支”等优惠措施吸引了大批投资者的目光,也为“骗补者”提供了套利空间。2013年审计署发布《5044个能源节约利用、可再生能源和资源综合利用项目审计结果》,结果显示“8个金太阳工程项目非法使用资金2亿多元,占总资金的12.8%。”“金太阳”工程历经四年时间最终带着遗憾落幕。装机补贴为事前补贴,在光伏产业发展全局思考不太成熟的情形下,国家政策有所疏忽,有漏洞,才使得骗补者有可乘之机。
第 二 阶 段
光伏补贴的第二阶段,以上网电价补贴为主。该阶段的补贴政策变动最为频繁。上网电价补贴也叫度电补贴,是政府参考光伏发电成本与燃煤电力成本,给予光伏发电企业的一种补贴。上网电价补贴需要发电企业真实的生产出电力并上网才能得到补贴。2011年7月24日,国家能源局发布了《关于完善太阳能光伏发电上网电价政策的通知》,这是我国第一部关于光伏上网电价补贴的文件。2013年8月,国家能源局又发布了《关于发挥价格杠杆作用促进光伏产业健康发展的通知》,通知根据我国光伏资源地区分布状况,将全国分为三大资源区并实行标杆阶梯电价,同时规定了20年的补贴期限,使得我国光伏发电电价补贴体系得以进一步完善。
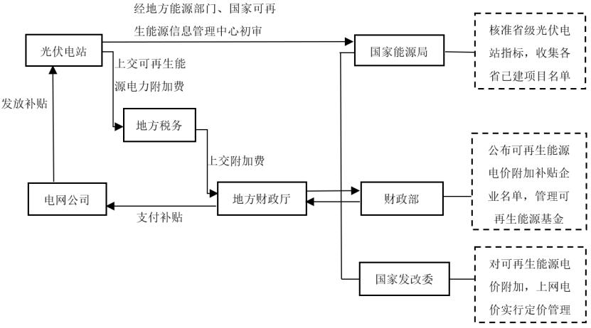
光伏财政补贴是如何产生的呢?又是如何发放到光伏发电企业手中呢?其征收和发放大致流程如下:
1
补贴的产生
我国的光伏补贴来源于国民电费收入。2018年12月之前,由地方电网公司从电费收入中收取可再生能源电价附加,之后,则改为地方税务部门征收可再生能源电价附加。电价附加费汇集到地方财政部门,再汇集到财政部,最终组成国家可再生能源基金,用于扶持我国可再生能源行业的发展。
可再生能源电价附加的征收标准随着时间的推移有所变化。早在2006年,征收标准为0.1分/kwh,现阶段征收标准为1.9分/kwh。历年来征收标准的具体变化如下表2所示:
表2 可再生能源电价附加征收标准变化
(数据来源:财政部)2
补贴的发放
国家可再生能源基金由财政部统一调配。补贴发放的对象由国家能源局统一审核并形成目录清单。国家能源局每年都将制定省级光伏电站指标,管理统计各省已建项目。国家发改委对可再生能源电价附加、上网电价实行定价管理,价格调整。各省光伏电站项目向地方能源部门提出补贴申请,由国家可再生能源信息管理中心初审,然后汇报给国家能源局,最后由财政部公布可再生能源电价附加补贴企业名单。财政部将补贴发放到地方财政部门,地方财政部门交由地方电网公司逐一发放给光伏电站企业。光伏电站财政补贴链条中各机构角色分工如下图1所示:
图1 光伏电站财政补贴链条中各机构角色
光伏的度电补贴额度,由当地燃煤机组标杆上网电价和光伏电站标杆上网电价所决定。某地区光伏度电补贴幅度历年变化如下表3所示。表3 某地区光伏度电补贴幅度推算结果(元/kwh)
第 三 阶 段经济学中,补贴被认为是政府干预市场的一种暂时性手段。政府在一定时期通过补贴来支持产业发展,随着产业逐渐成熟,补贴就会停止,这就进入了光伏补贴第三阶段—平价上网。
早期光伏产业开发技术不成熟、初期投资成本高、市场规模小,私人企业缺乏热情,进入光伏产业的意愿不强烈,因此国家通过补贴来促进光伏产业的早期发展,逐步壮大市场规模,培育市场主体。如今光伏产业的发展已然进入良好态势,在规则明确、制度完善的基础上由“市场的手”去调节会有更好的效果,即从“计划经济”走向“市场经济”。欧洲一些光伏产业发展较好的发达国家,都有减少光伏产业补贴以及补贴退市的经验。如德国曾经具有全球最大的太阳能市场,早在2011年就制定了明确取消补贴的时间表,并在2017年全面停止对光伏行业的补贴支持。
随着光伏产业发技术的逐渐成熟,光伏电站的建设成本也逐年降低,目前已接近于火电建设成本,完全有条件实现平价上网。现阶段各可再生能源度电成本价如表4所示。
表4 我国可再生能源度电成本
(数据来源:国家可再生能源信息管理中心)实施可再生能源电价附加征收以来,由于各种原因的存在,电价附加费的征收情况并不是很理想,征收额只有85%。据2020年统计数据,风电光伏国家补贴缺口超3000亿元。这也为补贴发放不及时,补贴严重拖欠埋下了伏笔。2019年1月起,电价附加费的征收任务已由电网公司移交给税务部门,以充实国家可再生能源基金。
随着光伏建设成本的逐渐降低,一些地区已经具备条件实现平价上网,补贴也逐渐减少并将退出。2020年1月,财政部、国家发改委、国家能源局三部委联合颁布的《关于促进非水可再生能源发电健康发展的若干意见》中提到,风电光伏等可再生能源已基本具备与煤电等传统能源平价的条件,推动风电光伏补贴退坡机制的实施,引导风电光伏尽快实现平价上网。
2021年2月26日,国家能源局下发《关于2021年风电、光伏发电开发建设有关事项的通知(征求意见稿)》,对2021年风电和光伏的发展给出了明确的发展思路。该征求意见稿中提出“户用光伏补贴仍然存在,度电补贴约为3分,可直接消纳并网,其余可再生能源补贴取消”。平价上网时代全面到来,补贴即将退出历史舞台。
小结:
回首过去十几年,在高额补贴制度的引导之下,我国创造了世界上前所未有的光伏产业发展速度,光伏技术位居全球第一,形成了完整的具有国际竞争力的光伏产业链,在推动能源结构转型过程中起到了重要作用。眼下我国光伏产业处于由规模扩张型向质量效益型发展模式转变过程中,国家对光伏产业的高补贴政策转向低补贴政策,倒逼光伏企业通过提升技术水平和管理能力来降低成本,最终实现平价上网。
针对光伏财政补贴将近3000亿元的缺口,可以运用金融化手段实现。任何新兴产业都需要稳定的发展预期,广阔的市场前景,企业有足够的盈利空间,技术有一定的市场回报,产业发展才能实现良性循环。我国光伏产业的补贴政策,虽历经波折,但在不断摸索和调整过程中整体上实现了良好的效果,发挥了财政资金的引导作用,培育了市场,最终促进了我国光伏产业的成长壮大。
针对光伏补贴发放不及时、补贴拖欠的问题,从补贴发放流程图可以看出,经由地方电网公司发放到光伏企业的环节实属冗余。这些当前存在的问题和拟解决方案我们将在下一期文章详细阐述。
参考文献:
1.吴昱.我国可再生能源补贴措施及激励政策研究[M].北京:对外经济贸易大学出版社.2017:81.
2.赵昕劼.补贴渐远去:集中式光伏电站投资的对策和建议[J].能源.2020(03):65-69.
3.徐争荣.生态文明机制下我国可再生能源投融资困境研究—基于绿色电力证书交易的思考[J].企业科技与发展.2018(10):21-23.
4.冷媛.可再生能源电价附加的收支平衡分析[J].当代经济.2016(09):14-17.
【海南省绿色金融研究院简介】为“推动人与自然的和谐发展,构建美丽新世界的文明画卷”,在社会各界的支持和帮助下,经海南省政府主管部门批准,海南省绿色金融研究院(以下简称“研究院”)于2018年6月正式成立。研究院成立以来,致力于“绿色发展,金融创新”的研究与探索,开展绿色金融、绿色发展、国际经济、资本市场等前沿领域的研究与实践应用工作,紧紧围绕服务实体经济,贯彻绿色发展理念,助推绿色产业升级,探索金融创新之路。
原标题:《光伏融资系列(二)—我国光伏产业财政补贴研究》
本文为澎湃号作者或机构在澎湃新闻上传并发布,仅代表该作者或机构观点,不代表澎湃新闻的观点或立场,澎湃新闻仅提供信息发布平台。申请澎湃号请用电脑访问http://renzheng.thepaper.cn。





- 报料热线: 021-962866
- 报料邮箱: news@thepaper.cn
互联网新闻信息服务许可证:31120170006
增值电信业务经营许可证:沪B2-2017116
© 2014-2026 上海东方报业有限公司




