- +1
VOCs防治技术指南 | 玻璃制品制造行业产生的VOCs污染控制
浙江省挥发性有机物污染防治可行技术指南 玻璃制品
一、适用范围本指南适用于玻璃制品制造行业生产过程中产生的挥发性有机物污染控制。其中玻璃制品指GB/T 4754中规定的玻璃制品制造(C305)行业所生产的产品,包括:C3051技术玻璃制品(用于建筑、工业生产的)、C3052光学玻璃制品、C3053玻璃仪器、C3054日用玻璃制品、C3055玻璃包装容器、C3056玻璃保温容器、C3057制镜及类似品和C3059其他玻璃制品制造。
二、生产工艺与VOCs产排情况
玻璃制品行业的生产过程主要包括熔料、成型、涂装、镀膜、流平和烘干等工序,其中主要VOCs产排环节为涂装与镀膜工序。
1、典型玻璃制品涂装工序工艺流程和VOCs废气产排流程如下图所示。
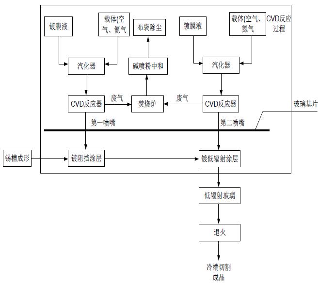
该工序与常规的工业涂装类似,由涂料调配、表面预处理(清洗、吹扫等)、涂覆(含底涂、中涂、面涂、罩光等)、流平、干燥/固化等环节组成,每一个环节均会产生VOCs。2、典型玻璃制品镀膜工序(化学气相沉积法-CVD法)工艺流程和VOCs废气产排流程如下图所示。
该工序生产工艺复杂度较高,但实际步骤细分后和常规涂装类似,即包括:膜调配、覆膜、固化。三、污染预防技术
污染预防技术是为减少污染物排放,在生产过程中采用避免或减少污染物产生的技术。玻璃制品制造行业VOCs污染预防技术包括原辅料替代技术和设备(工艺)革新技术,前者常见的有水性涂料替代技术、能量固化镀膜替代技术等;后者常见的有高压无气喷涂技术、静电喷涂技术、流水线自动涂装技术等。
四、无组织排放控制措施
玻璃制品制造行业VOCs无组织排放控制措施主要包括涉VOCs物料的密闭化储存与转运输送、含VOCs废弃物的密闭化储存,以及VOCs物料调配过程的密闭化作业,密闭空间内的废气需要进行收集与处理,满足环境需求。密闭化收集控制参照如下:
1、采用密闭罩、外部罩等方式收集时,应符合GB/T 16758要求,要遵循形式适宜、位置正确、风量适中、强度足够、检修方便等设计原则,罩口风速或控制点风速足以将发生源产生废气吸入罩内,确保达到最大限度收集废气。废气收集系统宜避免横向气流干扰。
2、采用外部罩收集时,应该根据不同的工艺操作要求和技术经济条件选择适宜的外部罩。设置有采暖设备或空调的车间,废气宜优先采用局部收集措施。采用外部排风罩的,应按GB/T 16758、AQ/T 4274 规定的方法测量控制风速,测量点应选取在距排风罩开口面最远处的VOCs无组织排放位置,控制风速不应低于0.3m/s(行业相关规范有具体规定的,按相关规定执行)。
3、采用密闭罩收集时,可根据实际需求采用生产线整体密闭或车间整体密闭的形式(如涂装车间、烘干车间、流平晾干车间等),换风次数应满足设计要求。密闭区域内换风次数原则上不少于20次/h,采用车间整体密闭换风,车间换风次数原则上不少于8次/h。
4、采用整体收集并且有人员在密闭空间中作业时,废气收集系统风量应同时考虑控制风速和有害物质的接触限值;气流组织宜确保送风或补风先经过人员呼吸带,并保证空间内无废气滞留死角。

富阳某玻璃制品企业,主要生产化妆品包装瓶。企业采用车间整体密闭的形式,对涂装废气实施整体换风收集,从工艺上直接降低了无组织VOCs废气排放。五、污染治理技术
污染治理技术是在污染物产生后,为了消除或者降低对环境的影响而采用的处理技术。玻璃制品制造行业VOCs的治理应根据生产实际情况对工艺废气实施合理化的分类收集、分质处理,原则上禁止高浓度废气直接与大风量、低浓度废气混合处理,做到“应收尽收”、“适宜高效”,减少污染物排放。
根据使用场景的不同,本技术指南共推荐了吸附、燃烧、喷淋吸收等3类技术,其中:
1、高浓度VOCs废气:优先采用冷凝、吸附回收等技术,并辅以燃烧技术实现达标排放及VOCs减排。
2、中、低浓度VOCs废气:采用“吸附浓缩-再生回收”或“吸附浓缩-燃烧”等组合技术处理。
3、含非水溶性VOCs废气:不得仅采用水或水溶液喷淋吸收方式处理。
4、溶剂型涂装工序废气:采用喷淋吸收工艺进行预处理,去除漆雾。
5、水性涂料工艺废气:采用喷淋吸收工艺进行处理。
六、污染防治可行技术
从污染预防技术和治理技术出发,玻璃制品制造行业VOCs污染防治可行技术及相应的适用条件见下表。
此外,《技术指南》对新(改、扩)建项目准入、环境管理制度、台账管理、污染治理设施运维等方面提出了措施和建议。查看浙江省重点行业挥发性有机物污染防治可行技术指南汇编(第二批)请点击下方“阅读原文”
原标题:《VOCs防治技术指南 | 玻璃制品制造行业产生的VOCs污染控制》
本文为澎湃号作者或机构在澎湃新闻上传并发布,仅代表该作者或机构观点,不代表澎湃新闻的观点或立场,澎湃新闻仅提供信息发布平台。申请澎湃号请用电脑访问http://renzheng.thepaper.cn。





- 报料热线: 021-962866
- 报料邮箱: news@thepaper.cn
互联网新闻信息服务许可证:31120170006
增值电信业务经营许可证:沪B2-2017116
© 2014-2026 上海东方报业有限公司




